一,基于光电导天线的THz-TDS
如果你们实验室已经具备了飞秒激光器,飞秒光纤激光器,或是钛蓝宝石飞秒激光器都可以,振荡级放大级出光都行,只要脉冲宽度在100fs量级。你就可以以一个低成本的价格搭建一套太赫兹时域光谱仪系统。

常规的基于光电导天线的THz-TDS,系统对fs激光器的要求如下:
以下列举两个品牌的太赫兹光电导天线
Teravil/batop自由空间光电导天线
型号 | EMT-8/DET-8 | EMT-10/DET-10 |
波长 | 800nm±40nm | 1060nm±40nm |
脉宽 | <150fs | <150fs |
重复频率 | 20-100MHz | 20-100MHz |
平均功率 | 50mW | 50mW |
偏置电压 | 50V | \ |
HHI光纤耦合光电导天线
型号 | THz-P-TX/TERA15-TX-FC | Tera15-HP-TX | THz-P-RX/TERA15-RX-FC |
波长 | 1550-1570nm | 1550-1570nm | 1550-1570nm |
脉宽 | ~100fs | ~100fs | ~100fs |
重复频率 | 100MHz | 100MHz | 100MHz |
平均功率 | 25mW | 50mW | 25mW |
偏置电压 | 100V | 200V | Max.Voltafe:3V |
我们提供客户自己搭建THz-TDS的所有配件。
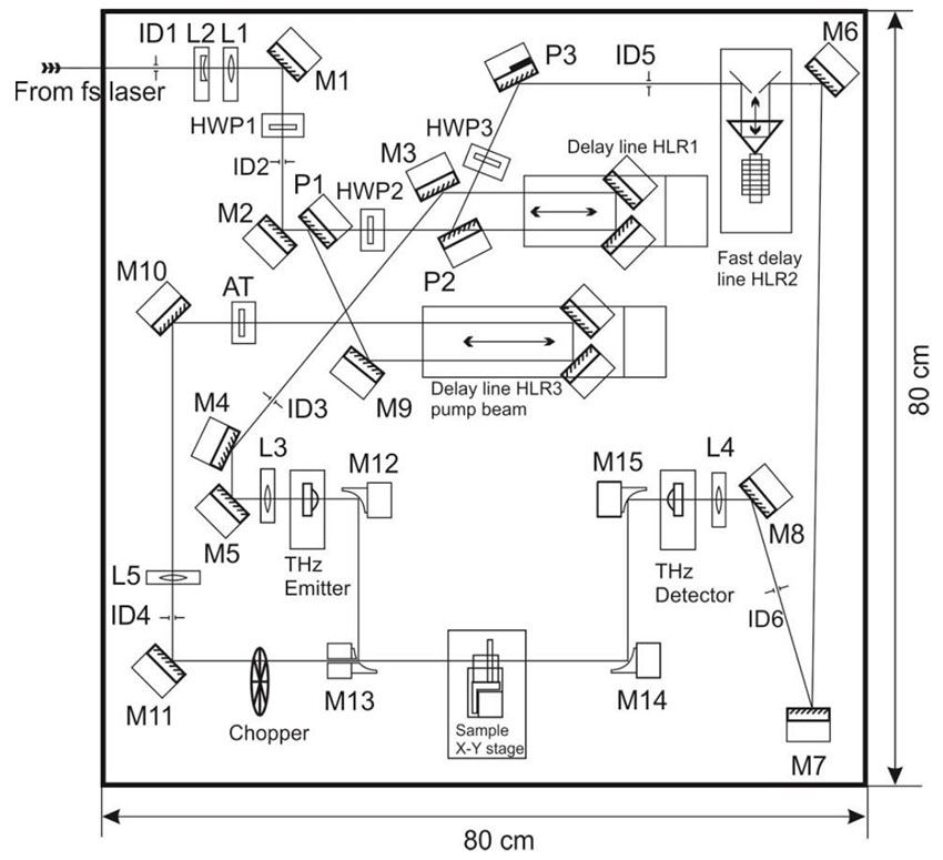
下面是基于光电导天线搭建的太赫兹时域光谱仪光路图,系统中主要包括有:
1)一对光电导天线;
2)一个线性步进电机;
3) 信号发生器(给产生天线加偏置电压);
4)电流放大器;
5)锁相放大器 Lock InAmplifier.;
6)反射镜,分束镜,衰减器,等以及相关光机械组件

需要注意的事项:
1,一般情况下,天线TDS系统分束镜透反比为1:1,透射光反射光强度一样。具体天线所加偏压和天线需要的光强要根据不同厂家的天线规格而定(取决于光导天线电极结构)。德国Batop的太赫兹光电导天线一般偏压为40V(峰峰值),激发光和探测光功率均为10-15mW。Teravil自由空间光电导天线一般偏置电压为50V最大可达100V(峰峰值),激发光和探测光功率均为25mW以内。
2,保证产生光路和探测光路的光程差在步进电机补偿范围内。从BS分束镜后开始计算,经过BS分束镜的透射光,一直到THz Detector探测天线处为产生光路;经过BS分束镜的反射光,一直到THzDetector探测天线处为探测光路。步进电机扫描过程中,当产生光路光程和探测光路光程相等时,即为太赫兹时域谱的峰值所在。
3,搭建光路是最重要的就是光束对准天线,调节光路时,可以用一个万用表测量天线的电阻,当被激光照射时,LT-GaAs基底的天线极间产生大量光生载流子,天线电阻也会大幅下降,通过实时观测万用表上的电阻变化可以方便判断光束是否准确的照射在了天线电极中间。
4,Fraunhofer HHI的光纤耦合光电导天线(Menlosystem/toptica代理),性能优越,可用于组建全光纤耦合太赫兹时域光谱仪系统。目前市面上的光纤线耦合太赫兹时域光谱仪大多基于此太赫兹光电导天线。用该光电导天线搭建太赫兹时域光谱仪系统,需要做好色散补偿,确保飞秒激光达到天线处的脉宽越窄越好,如此才能获得较宽的太赫兹频谱。另外该型太赫兹光纤耦合光电导天线相对比较脆弱,强激光,高偏压,甚至静电都有可能损坏天线。使用者在使用过程中应严格遵照注意事项使用。
5,在太赫兹时域光谱仪系统(THz-TDS)的基础上加上泵浦光路,就可以实现太赫兹时间分辨谱测量。不过一般基于光电导天线的时域光谱系统,其激光器重复频率较高在MHz级别。做泵浦探测时会面临一些潜在问题:1)重复频率太高,泵浦光热累计效应会比较明;2)脉冲时间间距较短,如果有载流子恢复时间超过泵浦光的脉冲时间间距,则会引起泵浦叠加的情况。

基于光电导天线的光泵浦太赫兹探测系统光路图(OPTP)
二,基于太赫兹晶体的THz-TDS/光泵浦太赫兹探测系统(OPTP)
下面是基于碲化锌晶体ZnTe搭建的光泵浦太赫兹(OPTP)探测系统光路图,主要部分还是一个太赫兹时域光谱仪系统,系统中主要包括有:
1)太赫兹晶体:常见的有ZnTe, GaP,铌酸锂(波前倾斜),有机晶体(DAST, DSTMS, OH1, BNA);
2)二个线性步进电机;
3)光学斩波器(调制信号);
4)锁相放大器 Lock In Amplifier.
5)光学分束镜,反射镜,离轴抛物镜,偏振分光镜,平衡光电探测器等

需要注意的事项
1,下图中有两个分束镜,三路光,经过BS2后的发射光为激发ZnTe产生THz辐射的激发光,光强一般30-60mW视光斑尺寸大小而定。经BS2后的透射光为探测光,光强一般为激发光的1/10。其他光强都留给经BS1透射后的泵浦光,泵浦激发样品;
2,需要调节1/4片将探测光变为圆偏光,即进入平衡探测器两个孔的光强相等,差分信号为零(自由空间电光取样原理不在此赘述,可参阅自由空间电光取样探测器EOD);
3,透过产生端碲化锌晶体后,由于会有激发光透射,需要用一块太赫兹窗片如Teflon,或聚四氟乙烯、HDPE、或者塑料泡沫片挡住激发光,(提到的材料基本对太赫兹全透);
4,同样需要注意等光程点的问题,由于加了泵浦光,从BS1分束镜到sample样品处的两路光需要买足上面讲到到的等光程点条件。